電池行業質量追蹤碼賦碼檢測解決方案
一、 解決方案背景
電池行業的質量追蹤已經成為行業的標準規范。各電池生產企業無不需要為電池進行質量追蹤碼的賦碼與管理。但由于目前并沒有行業標準,而各家企業對編碼的標準的要求不同,無論編碼規則還是賦碼載體的不同都給電池生產企業帶來了很多困惑,因此易溯科技推出電池行業質量追蹤碼賦碼與編碼采集解決方案,以下簡稱“易溯賦采”解決方案或者“賦采”系統,意在幫助企業快速影響客戶的變化的要求。
二、 解決方案概述
易溯科技“賦采”解決方案由2部分組成:
1、賦碼:即控制標識設備完成追蹤碼的賦碼工作。
2、采碼:賦完碼后,系統對所賦編碼進行采集與校驗,并對編碼進行管理。
三、 解決方案詳細說明
1、 編碼規則定義
易溯“賦采”系統可以根據企業的需求自行定義編碼規則,而無需重新開發軟件。無論是批號、日期、線號、序列碼、自定義碼等,系統都可以支持,可由易溯專業授權人員進行配置即可實現。
2、 賦碼載體
易溯“賦采”系統可以支持各類條碼:包括Code128, EAN128, 二維碼(datamatrix)39碼以及其它國際標準碼等。

3、 標識設備控制
易溯“賦采”可支持各類標識設備:激光機、噴碼機、印貼一體機等。而且可以支持不同品牌,不同型號的設備。目前可支持的品牌包括多米諾、偉迪捷、依瑪仕、日立等。
“賦采”系統既可控制單機工作,也可以控制多機同時工作,更能夠滿足不同品牌,不同型號的設備混合搭配工作。
“賦采”系統在控制設備的同時,對設備可能出現的問題進行報警。比如雙機雙碼不對應,重碼等。
4、 數據采集與管理
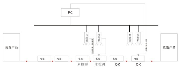
易溯“賦采”系統在完全賦碼后,還可同步進行數據的采集與校驗。目前在電池行業,主要有兩種工作模式:
a) 邊賦碼邊采集校驗

如上圖所示,系統控制噴碼機完成賦碼,然后進行數據的采集與檢驗,并對采集上來的編碼進行數據管理。
b) 集中采集檢驗

備注:將電池裝在一個托盤里,一次性采集與檢驗所有電池上的編碼。
該系統可以支持的采集設備包括工業條碼采集器、二維碼采集器、機器視覺、各種手持掃描槍等。支持的品牌包括:

校驗內容包括:漏碼、重碼、編碼無法讀取、編碼錯誤、多碼組合以及為客戶定制的特殊需求等。 |